Le blog

Guide 🢒 Electricité 🢒 Comment lire et comprendre les schémas électriques ?
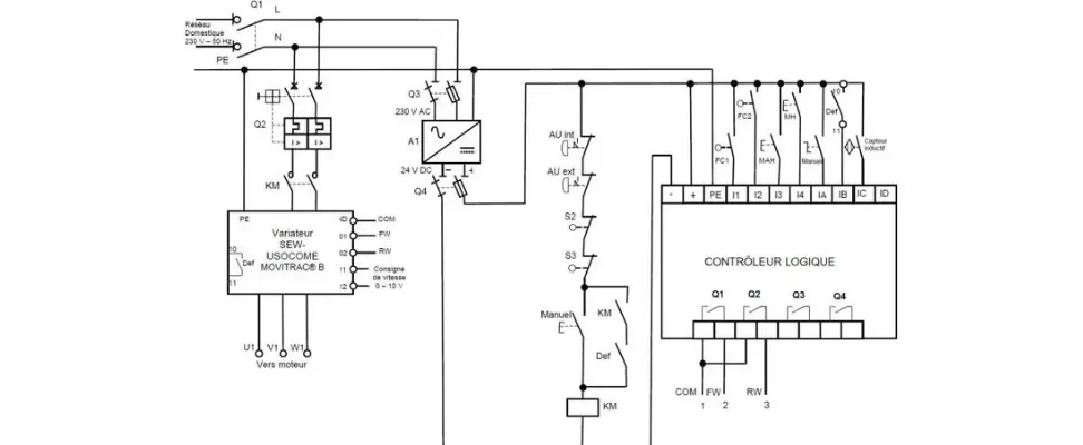
Schéma électrique.

Comment lire et comprendre les schémas électriques ?

Rédigé par Maximilien JONCHERAY

Lire et comprendre les schémas électriques est une compétence indispensable non seulement pour les professionnels tels que les techniciens et les ingénieurs, mais également pour les amateurs éclairés. Ces schémas, qui sont essentiellement des cartes de circuits électriques, détaillent les connexions entre les différents composants d’un système, ce qui permet d’en déduire le fonctionnement général et d’identifier les points critiques. Dans ce guide pratique, nous détaillerons les méthodes pour déchiffrer efficacement ces documents.

Les symboles

Symboles de base 

Les symboles de base dans un schéma électrique représentent les composants essentiels d’un circuit. Vous rencontrerez des symboles pour des résistances, des condensateurs, des diodes, des transistors, et des sources de tension comme les batteries et les alimentations électriques. Chaque symbole est normalisé selon les normes internationales. Il est donc primordial de les mémoriser. Ces symboles constituent les fondations sur lesquelles le fonctionnement du circuit est construit.

Symboles de connexion 

Les lignes ou les fils dans les schémas représentent les connexions physiques entre les composants. Il est important de savoir différencier les liaisons effectivement reliées, généralement indiquées par un point ou un croisement clair, de celles qui se croisent sans se brancher, souvent sans marque distinctive. Une bonne compréhension de ces symboles évite les erreurs de montage ou de diagnostic.

Symboles de contrôle 

Les dispositifs de contrôle comme les interrupteurs, les relais, et les fusibles ont également leurs propres symboles distinctifs. Identifier ces symboles aidera à comprendre comment le contrôle est exercé sur le flux électrique et la gestion de l’énergie dans le circuit. Savoir comment ces éléments sont intégrés et interagissent au sein du circuit peut être essentiel pour le dépannage et la maintenance efficaces du système.

Techniques d’analyse

Repérage des composants 

La première étape consiste à identifier tous les différents composants représentés sur le schéma. Cela inclut tout, des simples résistances aux microcontrôleurs complexes. Il est indispensable de se familiariser avec les symboles de chaque composant pour les reconnaître rapidement. La légende du schéma, souvent située sur les côtés ou en bas du document, peut être très utile pour identifier les icônes moins familières ou spécifiques à un certain type de matériel.

Analyse des trajets de connexion 

La prochaine étape consiste à examiner comment les différents composants sont connectés les uns aux autres. Ceci est fait en traçant les routes que le courant électrique pourrait théoriquement suivre à travers le circuit. Cette analyse permet de visualiser le flux d’énergie et de signal à travers le système, facilitant ainsi la compréhension du fonctionnement global et l’interaction entre les parties du circuit.

Vérification des polarités et des valeurs 

Enfin, il est vital de vérifier les polarités et les valeurs assignées aux composants, comme les tensions, les courants et les résistances. Ces informations sont indispensables pour une interprétation précise du schéma, car elles influencent le fonctionnement correct du circuit. Assurer que ces valeurs sont correctement comprises et appliquées est essentiel lors de la mise en œuvre ou du dépannage du système décrit par le schéma électrique.

Compréhension du fonctionnement

Fonction des composants 

Chaque composant sur un schéma électrique remplit une fonction précise. Comprendre le rôle de chaque élément et la manière dont ils sont utilisés dans un circuit particulier améliore grandement l’efficacité des diagnostics et des réparations. Par exemple, les résistances peuvent limiter le courant, tandis que les condensateurs peuvent stocker l’énergie électrique. Cela aide à saisir le fonctionnement global du circuit.

Compréhension des séquences de fonctionnement 

Dans les schémas complexes, notamment ceux incluant des commandes automatisées comme des temporisateurs ou des PLC (Programmable Logic Controllers), il est primordial de comprendre l’ordre dans lequel les différents composants interagissent. Cette compréhension des séquences opérationnelles est essentielle pour dépanner efficacement et pour programmer correctement les contrôleurs.

Identification des niveaux de sécurité 

Les dispositifs de protection tels que les fusibles et les disjoncteurs sont des composants vitaux pour la sécurité des circuits. Ils sont conçus pour protéger contre les surintensités et les courts-circuits qui peuvent endommager le matériel et présenter des risques de sécurité. Ces éléments doivent donc être clairement identifiés et compris, de manière à vous assurer que toutes les mesures de sécurité sont en place et fonctionnent comme prévu.

Ces articles pourraient vous intéresser